風量2000~260000m3/h
ZK系列組合式空調器,采用先j的生產技術,吸收了國內外空調器和裝配式潔凈室的優點,采用彩色鍍鋅鋼板內夾自熄型聚苯乙烯保溫夾芯板作壁板,或采用雙層鋼板夾聚氨脂發泡,表面噴塑處理。具有耐腐蝕,外形美觀,防火性能好,密封程度高,功能齊全,對空氣進行降溫、去濕、加熱等特點。
一、組合式空調機組概述
ZK系列組合式空調機組是我單位結合數十年專業生產空調機組的經驗,借鑒國內外同類機組優點的基礎上,引進先j技術和生產工藝開發而成。該機組可對空氣進行冷 卻、干燥、加熱、加濕、過濾、凈化,并具有消聲功能。可廣泛適用于商場、賓館、寫字樓、體育館等需空氣集中處理的場合以及醫院手術室、制藥、卷煙、食品、 精密儀器制造等凈化空調場合。
ZK系列組合式空調機組分通用型機組(ZK)、凈化型機組(ZKJ)兩種。處理風量2000-200000m³/h。我單位生產的空調機組各項性能(如冷、熱量、噪音、密封性)均已達到國內領先水平。
二、組合式空調機組售后優勢
我公司具備十年專業生產經驗,輔以創新求精的理念,提供獨特的組合設計,混合段、過濾段、表冷段、加熱段、加濕段、消聲段、風機段等功能段獨立制造,再依據不同的使用要求加以組合,從一般性的舒適性空調用途到要求嚴格的醫院手術室及集成電路無塵室等潔凈工藝性空調均可滿足要求。
1、機組的高度和寬度可以靈活選擇以適應現場條件和對機組外形尺寸的需要。
2、可以散件發運至工地,再在現場安裝組合。
3、合理的框架結構,產品堅固耐用,保溫性能優良
4、采用加強型鋁合金框架結構,利用高強度聯角件將機組連接成堅實的整體,同時還布置有合理的中間支撐,使得機組受力均勻,從而保證機組在高壓下不變形。
5、箱體面板為雙層壁板結構,內層為鍍鋅鋼板,外層為彩色復合鋼板,中間采用30-50mm厚的無氟聚氨酯發泡作為保溫材料,導熱系數小,防水隔熱效果佳。同時壁板內部效果設計有加強結構,使機組更牢固、更耐用。
6、鋁合金面板和框架間采用絕熱保護,安全消除了冷橋,漏風率小,密封性好。
7、整體結構新穎獨特,剛性強,重量輕,拆裝方便。
三、組合式空調機組設計優勢
盤管(表冷器、加熱器)依據美國空調制冷協會ARI規范設計,采用進口鋼管串鋁片換熱器生產線,盤管熱交換效率高,風阻、水阻小。加熱器還有鋼管繞鋁片(鋼片),鋼鋁(銅鋁)復合管可供選擇。
風機采用國內先j的KF系列中央空調專用雙進風離心風機,效率高,噪聲低,壓頭范圍寬。
選用高效率電動機,安裝于風機段內,隔絕空氣中塵埃,使其在潔凈且低溫的空氣中運轉,有效降低電動機耗電量并延長電動機壽命。
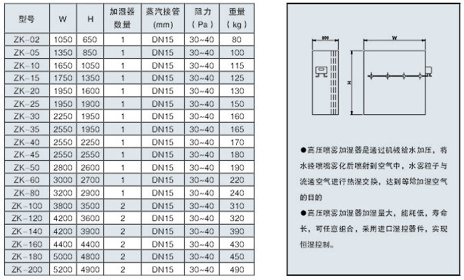
可配置干蒸汽加濕器、高壓噴霧加濕器、濕膜式加濕器,加濕效率高,節能。
運轉寧靜,防震
風機和電動機安裝在彈簧減震座上,且風機和出風口用軟接管聯接,使產生震動的電機、風機和空調其他部分有效分離,消除震動傳遞。
風機軸和葉輪緊密配合,所有葉輪均經過動靜平衡校正,運轉平穩。
維護簡易
機組配有特殊設計的檢修門,容易開啟檢修維護。
凝水盤加以專門防銹處理。
箱體可拆卸,取出全部零件加以維修。不損傷箱體的牢固性。
三、組合式空調機組規格代號說明
.jpg)
四、組合式空調機組接管方式示意圖
.jpg)
左右式說明
面對機組操作面,機組內氣流從左往右流動的稱之為右式機組,從右向左流動稱之為左式機組。對于立式機組,以穿過表冷器的氣流方向作為判定依據。
所謂機組操作面,即指機組的檢查門或接水管側。一般情況下,檢查門、水管接頭、加濕器接頭等均在機組同一側面。
五、組合式空調機組參數
.jpg)
.jpg)
.jpg)
.jpg)
.jpg)
.jpg)
混合進風、送風段尺寸及性能參數
.jpg)
.jpg)
應用于空氣進入、輸出和混合的場合
在進風段、混合段上開設檢修門,并在段內設置24V低壓照明燈,便于用戶定期對機組進行檢修和過濾器等易耗件的定期更換。
.jpg)
混合段:在段體端面和頂面同時設置風口,新風和回風達到充分混合
.jpg)
進風段、回風段、送風段取消混合段中的一個風口,就構成進風、回風、送風段
.jpg)
在進風口和出風口配置手動或電動對開多葉調節閥,可以更好地進行新、回風風量的調節
板式過濾段尺寸及性能參數
.jpg)
.jpg)
板式初效過濾器常應用于機組尺寸受到限制的工程中
板式初效過濾器過濾面積較袋式小,僅適用于初效過濾
袋式過濾段尺寸及性能參數
.jpg)
.jpg)
袋式過濾器可用來對系統新風、回風、送風進行初效或中效過濾
初效過濾器一般設置在機組進風段或回風段之后
中效過濾器、亞高效過濾器一般設置在機組正壓送風段
初效過濾器大氣塵計數效率條件:粒徑≥5μm
中效過濾器大氣塵計數效率條件:粒徑≥1μm
亞高效大氣塵計數效率條件:粒徑≥0.5μm
表冷段性能參數表
.jpg)
.jpg)
表冷段尺寸及重量參數表
.jpg)
.jpg)
表冷器下部設有防腐保溫的接水盤
表冷器后設置有多折鋁合金或玻璃鋼高速擋水板
.jpg)
在大風量機組中,為便于表冷器的現場安裝和維護,采用表冷器上下疊放,并聯運行
.jpg)
在大型機組中,為合理分配水側阻力和減少單臺表冷器體積和重量,機組采用多臺表冷器并聯運行,進出水方向為機組兩側布置
加熱段性能參數表

風機段尺寸、重量及性能參數表

排/回/新風段尺寸、重量及性能參數表

中間段尺寸、重量及性能參數表

干蒸汽加濕段尺寸、重量及性能參數表

高壓噴霧加濕段尺寸、重量及性能參數

單級三排淋水段尺寸、重量及性能參數表

消聲段尺寸、重量及性能參數表

常規電路接線圖:

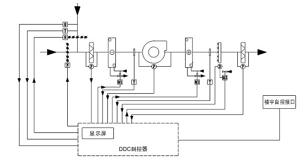
自控原理圖:
本原理圖適用于樓宇自控系統,不作為機組標準配置,此方案僅供參考,如需配自控系統請訂貨時注明

符號說明:
T:溫度傳感器 M1:冷水閥執行器 D:蒸氣加濕器控制器
P:壓差顯示開關 M2:熱水閥執行器 N:風閥執行器
H:濕度傳感器 M3:蒸汽電動閥執行器
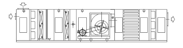
1、混合、初效過濾、表冷、送風機段
2、混合、初效過濾、表冷、中間、加熱、加濕、風機段
3、混合、初效過濾、表冷、風機、均流、消聲、出風段
4、混合、初效過濾、表冷、中間、加熱、加濕、風機、均流、消聲、中間、中效過濾、出風段
5、混合、初效過濾、淋水、中間、加熱、加濕、送風機段.jpg)
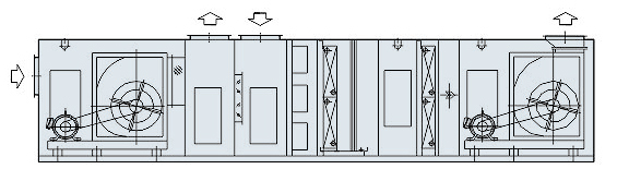
6、回風機段、熱回收段、初效過濾、表冷、中間、加熱、送風機段
7、回風機段、排/回/新風段、初效過濾、表冷、中間、加熱、加濕、送風機段
8、混合、初效過濾、表冷、中間、加熱、加濕、風機、拐彎、中間、中效過濾、出風段
安裝
1、 機組應安置在水平基礎上,基礎為槽鋼或混凝土結構。風機、表冷器、加熱器等重載部件其負荷必須集中作用于基礎上進。用戶應提供起吊設備。
2、 現場安裝時應注意機組左右式,按圖裝配
3、 機組的四周均應有0.8米以上的檢修間距,以便機組檢查及維修。
4、 為排除冷、熱水管路上閥門的水滴及空調器運行、維修中可能出現的換熱器、擋水板滲漏水,用戶應在機組四周作一明溝,在明溝ZUI低處設有排水口并接至下水道。
5、 機組ZUI下部的水管為冷凝水排放管,排水管應設存水彎,應按后附圖所示與外部管路連接,以保證冷凝水順利排放。

6、 外部管路內部必須清洗后方可與機組換熱器連接,以免損壞換熱器或換熱器堵死。
7、 進出水管在機外必須裝有閥門,用以調節流量或檢修時切斷水源。管路應做好保溫。
8、 機組安裝定位及外部管路連接過程中,應避免機組各水管接頭過分受力,以免損壞機組相關部件。
9、 機組用水作為換熱介質時,下部為機組進水管,上部為機組出水管。
10、機組的進出風口與風道間應有軟接管連接。與機組連結的風道和水管的重量不得由機組承受。
11、 機組的供電電源為380V、50Hz。應先檢查電源電壓,符合要求后方可與電機相接。接通后先啟一下電機,檢查風機轉向是否正常,如轉向相反,應停機將電源相序改變,然后將電源正式接好。
12、 電機應接在有保護裝置的電源上,機殼應可靠接地,電動功率大于15KW時應實施降壓啟動。
使用及維護
1、 機組使用的冷媒為低溫冷凍水(5~7℃),熱媒為熱水60℃,水質宜軟化處理。
2、 冷(熱)水在換熱器內的流速宜調節至0.6~1.8m/s,其工作壓力不應超過1.2MPa
3、 機組風道不接負載運行時,應將出風口堵住3/4左右,以防燒壞電機。
4、 機組開機前應清除空調器及風管中灰塵、雜物并待系統吹凈后安裝過濾袋。
5、 冬季機組開機時,應先啟動水泵,然后打開新風閥;停機時應先關閉新風閥,然后關閉水泵。
6、 冬季機組臨時或較長時間停機時,應先關閉新風閥;如需較長時間停機,則應將換熱器內水放干凈,以防凍壞換熱器。
7、 定期檢查機組的電氣設備,不得有漏電現象發生。
8、 經常檢查淋水段,檢查浮球有無故障,濾水網是否完整,檢查噴嘴是否堵塞,是否需要清洗。
9、 微穿孔板消聲器的孔板應每季度用壓縮空氣吹一次,以防表面灰塵堵塞小孔,降低消聲效果。
10、 空氣過濾器必須定期清洗,兩次清洗時間間隔視使用環境而定。當終阻力達到初阻力的2倍時應更換。
11、機組運行2~3年后應全面保養。用化學方法清除換熱器內的水垢,用壓縮空氣或水沖洗換熱器翅片。
12、 機組應由專人管理,運行中應定期檢查機組的運行情況,發生異常應及時排除。